抗沖擊負荷的能力強間歇性排放是當前我國農村地區主要的污水模式之一,相關系數會隨著時間的變化而不斷發生改變,容易產生負荷狀態和低狀態。當處于集中排放狀態時,容積負荷將會達到峰值,相關微生物將會大量死亡,并且為地區生態環境治理帶來較大困難。在負荷狀態下,一體化處理設備可以進行多元參數選擇,并且自身的耐受能力將會大幅上升,較大程度地提升自身的凈水效率,并達到良好的處理效果。與傳統設備相比,一體化處理設備能有效的適應負荷狀態,并且會及時的進行調整與優化,防止因為污水過量而導致設備停止運行,較大程度的保障了實際的凈水效率。

易于完成自動控制,管理操作簡單一體化處理設備以先進的電子計算機技術為基礎,并且自身的科技含量隨著網絡技術的發展而不斷提升與優化,整體的應用性大幅提升,并且逐漸被應用到各行各業。隨著智能化技術水平不斷提升,相應的電氣工程技術迅猛發展,并且其精度與效率大幅提升,較大程度地降低了工作誤差。在具體的應用過程中,通過有效的更改一體化處理設備處理參數,能夠保證污水處理效果全面提升,使得整體的治污工程更加簡潔與可操作。

所用土地資源成本不高,土地資源自身具有較強的重要性,深受黨和政府的關注,我國土地資源具有總量大但人均土地資源較少的問題,且其分布特征呈現出不平衡狀態。在開墾力度不斷提升的今天,優質的耕地資源可謂寸土寸金,相應的利用成本大幅提升。因此,傳統的大型污水治理工程因為自身的土地資源消耗程度過好而無法滿足實際凈水需求,一體化處理設備則因為自身資源消耗較小而深受地區人民的喜愛,并且整體的治理成本相對較低。
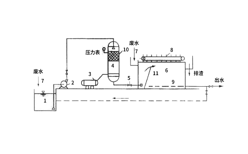
一體化污水處理設備工藝簡述,就具體的工藝特征而言,一體化處理設備自身流程較多,通過生化處理、污泥處理等多重形式來進行有效的污水治理工作,并形成集成性與多元化特性共存的良好效果。
微信二維碼
公眾號二維碼